- Главная
- Каталог
- Новый каталог
- Модульная НВА
- Модульные автоматические выключатели
- Аксессуары для ВА47-29, ВА47-60, ВА47-100
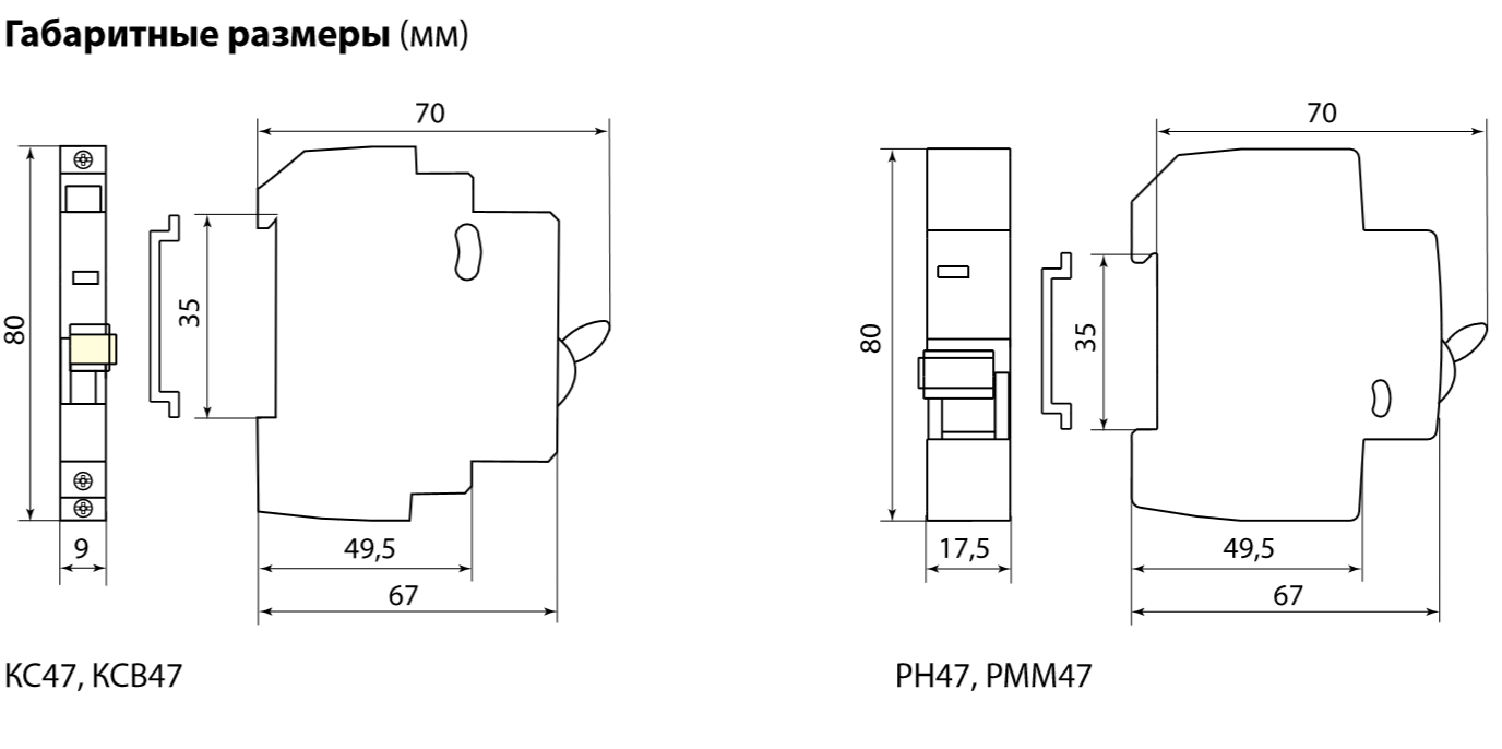
- Расцепитель минимального и максимального напряжения РММ47 230В на DIN-рейку TDM
Расцепитель минимального и максимального напряжения РММ47 230В на DIN-рейку TDM
по запросу
Артикул SQ0206-0199
Расцепитель минимального и максимального напряжения РММ47 230В на DIN-рейку TDM SQ0206-0199
Назначение
КС47 и КСВ47 служат для получения информации о состоянии автоматических выключателей ВА47-29 и ВА47-100:
- КС47 выполняет функцию контакта состояния автоматического выключателя: включен выключен. Переключение контактов КС47 происходит, даже если рукоятка управления выключателя удерживается во взведенном положении.
- КСВ47 выполняет функцию сигнализации положения механизма взвода ВА47.После установки модуля в зацепление с механизмом ВА47 при первом взведении рукоятки управления происходит переключение контактов, остающихся в таком положении и при ручном отключении ВА47. Переключение контактов произойдет только при срабатывании выключателя от сверхтоков (перегрузки или короткого замыкания). В верхней части модуля предусмотрена площадка, при нажатии на которую происходит принудительный сброс механизма и переключение контактов.
- Расцепитель независимый РН47 предназначен для дистанционного отключения одно-, двух-, трех- или четырехполюсного автоматического выключателя серии ВА47.
Применение
- Cистемы автоматизации технологических процессов или защиты конкретных объектов.
Маркировка
- Номинальный ток значение тока в амперах (А), который аксессуар способен пропускать бесконечно долго без отключения цепи.
- Номинальное напряжение напряжение переменного тока (знак ~), при котором аппарат работает в нормальных условиях.
Материалы
- Корпус и детали выполнены из пластика, не поддерживающего горение.
- Маркировка выполнена в соответствии с требованиями ГОСТ и не подвержена стиранию в пределах срока эксплуатации.
Конструкция
- На лицевой панели реализован механический индикатор положения контактов (включено/отключено).
- Эргономичная рукоятка управления, исключающая соскальзывание пальцев.


Технические характеристики:
| Минимальная отгрузка, ед. | 8 |
|---|


































